注意:访问本站需要Cookie和JavaScript支持!请设置您的浏览器! 打开购物车 查看留言付款方式联系我们
初中电子 单片机教材一 单片机教材二
搜索上次看见的商品或文章:
商品名、介绍 文章名、内容
首页 电子入门 学单片机 免费资源 下载中心 商品列表 象棋在线 在线绘图 加盟五一 加入收藏 设为首页
本站推荐:
一款应急灯电路
文章长度[1038] 加入时间[2007/1/4] 更新时间[2026/3/11 23:13:54] 级别[0] [评论] [收藏]

作者:未知 来源:网络

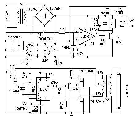
  这里介绍一个简单、实用的应急灯的制作。它可以在停电时自动实现切换供电。正常供电时,自动对后备蓄电池充电,并有充电保护功能。其电路见图1。下面介绍其工作原理。
  在供电正常时,J2得电吸合,其动触点与“N/O(常开点)”接通,后备蓄电池正端与IC1的反相端相联。IC1(LM308)和D5、D6组成电压比较器,参考电压由D5、D6决定。这里用一个硅二极管(D5)和一个6.2V的稳压二极管(D6)组成6.9V的参考电压,对充电压电压进行监控。当IC1的2脚输入电压(既蓄电池电压)低于6.9V时,IC1的6脚输出高电平,T1导通,J1得电,其动触点与“N/O(常开点)”接通,电源电压通过R2对蓄电池充电,同时LED2点亮为充电指示。改变R2阻值可调整充电电流。随着充电时间增加,IC1的2脚电压逐渐增加,当电压大于参考电压6.9V时,IC1的6脚输出低电平,T1截止,J1失电,断开充电回路,实现自动充电保护功能。

  当停电时,J2失去电源,其动触点与“N/C(常闭点)”接通,蓄电池通过S1对应急灯电路供电,实现停电时自动切换功能。S1在这里用来手动切断应急灯电路部分。
  由IC2(NE555)、T2、T3、T4、X2等组成应急灯电路。IC2组成50Hz信号发生器,由IC2的3脚输出50Hz信号,经T2反相、放大分别驱动由T3、T4、X2组成的推挽电路,在X2的高压侧感应出220V的交流电,使日光灯管点亮。这里的X2可以直接使用次级为4.5伏、初级为220V的成品电源变压器,功率试日光灯管的功率而定。使用时,注意T3、T4应加散热器。
  制作时,X1选用次级为6V/200mA的电源变压器。J1、J2选用线圈电压为6V的继电器。其他器件选择可参考图示,无特殊要求。电路调试很简单,接通主电源电时,J2应该动作,LED1为电源指示。然后测量IC1的3脚电压是否为6.9V左右,之后可用一个外接电源接入IC2脚来调整充电保护电路。当输入电压大于6.9V时,J1应该动作断开。短开S1,用外接电源接入应急灯电路,测量IC2的输出是否50Hz,然后可测量X2输出部分电压是否为220V左右既可。LED3为停电/应急灯工作指示。

1、 本站不保证以上观点正确,就算是本站原创作品,本站也不保证内容正确。
2、如果您拥有本文版权,并且不想在本站转载,请书面通知本站立即删除并且向您公开道歉! 以上可能是本站收集或者转载的文章,本站可能没有文章中的元件或产品,如果您需要类似的商品请 点这里查看商品列表!
本站协议 | 版权信息 |  关于我们 |  本站地图 |  营业执照 |  发票说明 |  付款方式 |  联系方式
深圳市宝安区西乡五壹电子商行——粤ICP备16073394号-1;地址:深圳西乡河西四坊183号;邮编:518102
E-mail:51dz$163.com($改为@);Tel:(0755)27947428
工作时间:9:30-12:00和13:30-17:30和18:30-20:30,无人接听时可以再打手机13537585389